Forum BMW Série 6 E24

630, 633, 628, 635, M635, Alpina B7 et B9, Hartge...
Nous sommes le 29 Avr 2026 13:24

Heures au format UTC + 1 heure [ Heure d’été ]




Poster un nouveau sujet Répondre au sujet  [ 209 messages ]  Aller à la page Précédente  1, 2, 3, 4, 5, 6, 7  Suivante
Auteur Message
MessagePosté: 15 Nov 2018 12:20 
Hors ligne
Avatar de l’utilisateur

Inscription: 19 Nov 2006
Messages: 454
Localisation: 72
J’espère que ce test permettra de mettre en cause l'une de ces pièces.

Car je suis arrivé à un certain niveau de désespoir avec cette auto, tel que je commence, à contre cœur, à envisager de la mettre en vente,tellement cette histoire me pourri le moral :evil:

_________________
///M635CSI ¤ ///M535I E28 ¤ ///M5 E39 ¤ 750IL E32 ¤ 750I Highline E38 ¤ 330CI Cabriolet Pack ///M E46 ¤ 330D Touring Pack Luxe E46 ¤ 525TDS Pack E39 ¤ Jaguar XJ12 6L XJ81 Sovereign ¤ Jaguar XJ6 2.7D Bi-Turbo X358 Sovereign


Haut
 Profil  
 
MessagePosté: 15 Nov 2018 12:35 
Hors ligne
ex "balaise"
Avatar de l’utilisateur

Inscription: 14 Fév 2009
Messages: 2113
Localisation: Rhin Gauche
Ma E24: 630CS
énix a écrit:
J’espère que ce test permettra de mettre en cause l'une de ces pièces.

Car je suis arrivé à un certain niveau de désespoir avec cette auto, tel que je commence, à contre cœur, à envisager de la mettre en vente,tellement cette histoire me pourri le moral :evil:


Il ne faut pas en venir a de telles extrémités, on va trouver la solution. En plus si tu mets ta voiture en vente, ça va faire baisser les prix, du coup ça m'arrange pas :mrgreen: :mrgreen: :0: ! Et puis si tu la vends en panne, tu ne vas rien en tirer.

Au pire il y a Picmard pas loin de chez toi, tu peux aussi lui déposer si les derniers tests ne donnent rien.

_________________
Ne pas confondre une boule de feu avec une foule de bœuf...


Haut
 Profil  
 
MessagePosté: 15 Nov 2018 12:35 
Hors ligne
Membre du club E24 France
Avatar de l’utilisateur

Inscription: 24 Sep 2003
Messages: 5753
Localisation: "Retour aux sources, la Saintonge, 17"
Ma E24: M635CSi
Bonjour Enix,

Je comprends ton désespoir, en revanche je ne comprends pas pourquoi tu ne l’emmènes pas directement chez quelqu’un que l’on connaît très bien, et qui va te solutionner tout ça en toute confiance, à savoir Marcel.

Ce serait dommage de se séparer d’une auto juste parce qu’on ne trouve pas une panne qui doit Forcément être trouvée , il a La possibilité de Pouvoir faire des tests il connaît très bien la série 6, contacte-le ça ne coûte rien :wink:

_________________
M635 de 1987 (construite en avril 1986)


Haut
 Profil  
 
MessagePosté: 15 Nov 2018 12:37 
Hors ligne
Membre du club E24 France
Avatar de l’utilisateur

Inscription: 24 Sep 2003
Messages: 5753
Localisation: "Retour aux sources, la Saintonge, 17"
Ma E24: M635CSi
Henri, nos réponses se sont croisées !!!

_________________
M635 de 1987 (construite en avril 1986)


Haut
 Profil  
 
MessagePosté: 15 Nov 2018 13:46 
Hors ligne
Avatar de l’utilisateur

Inscription: 19 Nov 2006
Messages: 454
Localisation: 72
Si mise en vente, effectivement, il faut que l'auto soit fonctionnelle. Cela serait vraiment dommage étant donné le très bon état général de l'auto.

Mais encore faut-il qu'elle soit en état de fonctionner.

En ce moment, je traverse (en partie à cause de cette auto), un sentiment de découragement voire de RAS-le-bol (le contexte autophobe contribuant...).

J'ai au fil des années, constitué une collection d'autos qui m'ont toujours personnellement fait rêver.
Cela m'a servi de moteur dans la vie, pour concrétiser un rêve, mais le revers, c'est que cela me prend du temps et je manque d'occasion pour en profiter.
Mais surtout, ça me coute beaucoup d'€€€ et ce dernier point commence à me peser sérieusement, d’où l'éventualité de vendre (et quelques autres autos), pour récupérer le capital investi.
C'est un dilemme qui me travaille de plus en plus... :twisted:

Marcel, c'est Picmard ?

J'envisage de l'envoyer chez un expert, si ces derniers tests ne donne rien.
Il y a ACS3 qui semble également bien connaitre le sujet.

_________________
///M635CSI ¤ ///M535I E28 ¤ ///M5 E39 ¤ 750IL E32 ¤ 750I Highline E38 ¤ 330CI Cabriolet Pack ///M E46 ¤ 330D Touring Pack Luxe E46 ¤ 525TDS Pack E39 ¤ Jaguar XJ12 6L XJ81 Sovereign ¤ Jaguar XJ6 2.7D Bi-Turbo X358 Sovereign


Haut
 Profil  
 
MessagePosté: 15 Nov 2018 14:45 
Hors ligne
ex "balaise"
Avatar de l’utilisateur

Inscription: 14 Fév 2009
Messages: 2113
Localisation: Rhin Gauche
Ma E24: 630CS
énix a écrit:
Si mise en vente, effectivement, il faut que l'auto soit fonctionnelle. Cela serait vraiment dommage étant donné le très bon état général de l'auto.

Mais encore faut-il qu'elle soit en état de fonctionner.

En ce moment, je traverse (en partie à cause de cette auto), un sentiment de découragement voire de RAS-le-bol (le contexte autophobe contribuant...).

J'ai au fil des années, constitué une collection d'autos qui m'ont toujours personnellement fait rêver.
Cela m'a servi de moteur dans la vie, pour concrétiser un rêve, mais le revers, c'est que cela me prend du temps et je manque d'occasion pour en profiter.
Mais surtout, ça me coute beaucoup d'€€€ et ce dernier point commence à me peser sérieusement, d’où l'éventualité de vendre (et quelques autres autos), pour récupérer le capital investi.
C'est un dilemme qui me travaille de plus en plus... :twisted:

Marcel, c'est Picmard ?

J'envisage de l'envoyer chez un expert, si ces derniers tests ne donne rien.
Il y a ACS3 qui semble également bien connaitre le sujet.


Oui, Marcel c'est PIcmard et il est à côté de chez toi, c'est pour ça qu'on te le conseil. Pour la vente, c'est clairement pas le moment. Le marché est atone et les envolées délirantes des deux dernières années n'ont pas encore été corrigées. La M635 est côté 52K€ à la côte LVA, mais je pense qu'elle va redescendre autour de 35. Un très belle exemplaire partira toujours plus cher, mais uniquement avec un historique limpide, un faible kilométrage et un état irréprochable.

_________________
Ne pas confondre une boule de feu avec une foule de bœuf...


Haut
 Profil  
 
MessagePosté: 15 Nov 2018 15:29 
Hors ligne
Membre du club E24 France
Avatar de l’utilisateur

Inscription: 24 Sep 2003
Messages: 5753
Localisation: "Retour aux sources, la Saintonge, 17"
Ma E24: M635CSi
Oui, c’est Marcel qui s’occupe de ma M, Il connaît bien.

Maintenant les choses sont dites, tu sais, À toi de voir en fonction de tes contraintes et exigences :wink:

_________________
M635 de 1987 (construite en avril 1986)


Haut
 Profil  
 
MessagePosté: 15 Nov 2018 16:47 
Hors ligne
Avatar de l’utilisateur

Inscription: 29 Juin 2008
Messages: 6877
Localisation: Vienne (38)
Ma E24: 635CSi Phase 2
Arrivé à un moment, il ne faut plus s'entêter, si on ne sait pas on ne sait pas ; il faut faire appel à un spécialiste, comme Marcel :-o


Haut
 Profil  
 
MessagePosté: 15 Nov 2018 18:57 
Hors ligne
Avatar de l’utilisateur

Inscription: 25 Jan 2016
Messages: 497
je connais surement moins bien les 6 que Picmard

mais j'ai pour moi d’être un hyper-cartesien entêté ...
je ne fais plus confiance à personne et je ne prends aucun test NON fait pas moi comme argent content ...

c'est ma methode , et ma base de formation d’électricien automobile m'aide ...

et je dirais que dans le pire des cas , il y a des gestion programmable tout à fait capable de faire le boulot du motronic ...


Haut
 Profil  
 
MessagePosté: 15 Nov 2018 20:37 
Hors ligne
Avatar de l’utilisateur

Inscription: 19 Nov 2006
Messages: 454
Localisation: 72
La problématique dans le cas présent est surtout lié à l'absence de référentiel, pour pouvoir tester les composants.

Pour ma part, je pense avoir fait les bonnes démarches.
Je suis autodidacte dans le domaine de l'automobile, mais mon expérience en tant qu'ingé dans le domaine de l'IT m'a donné un certain feeling dans la recherche de panne (souvent bien complexes), à mettre en // avec celle acquise sur mes 7 moteurs M30 que j'ai eu (et sur lesquels, j'ai fait, entretient, recherche de pannes et réparations) et sur les autres moteurs plus complexes que j'ai eu. (Comme rénover un V12 Jaguar ou refaire un V12 BMW M73n).
De plus, le mécano chez qui est actuellement déposée l'auto, est un pro, issue de la vieille école. Il y a souvent des youngtimers de "collection" chez lui.

Dans le cas présent, nous sommes arrivés dans une impasse. :shock:

Je ne vois plus que les tests du débitmètre et du 2eme Motronic afin de les mettre hors de cause... ou pas ! Je ne vois pas autrement, ce qui pourrait empêcher le moteur de démarrer.

Si ces tests ne donnent rien, je n'aurai pas d'autre solution que de laisser tomber et d'envoyer l'auto chez un "expert".
On verra la semaine prochaine que faire.

Et dans ce cas, il est certain, que la panne est due à un détail tout bête car dans le fond, la gestion du M88 est quand même assez simple.

J'ai également pensé à l'idée des gestions moteurs programmable, mais bon, je pense qu'il y aura bien une solution plus simple à mettre en œuvre avant .

_________________
///M635CSI ¤ ///M535I E28 ¤ ///M5 E39 ¤ 750IL E32 ¤ 750I Highline E38 ¤ 330CI Cabriolet Pack ///M E46 ¤ 330D Touring Pack Luxe E46 ¤ 525TDS Pack E39 ¤ Jaguar XJ12 6L XJ81 Sovereign ¤ Jaguar XJ6 2.7D Bi-Turbo X358 Sovereign


Dernière édition par énix le 16 Nov 2018 10:36, édité 1 fois.

Haut
 Profil  
 
MessagePosté: 16 Nov 2018 08:39 
Hors ligne
ex "balaise"
Avatar de l’utilisateur

Inscription: 14 Fév 2009
Messages: 2113
Localisation: Rhin Gauche
Ma E24: 630CS
énix a écrit:
La problématique dans le cas présent est surtout lié à l'absence de référentiel, pour pouvoir tester les composants.

Pour ma part, je pense avoir fait les bonnes démarches.
Je suis autodidacte dans le domaine de l'automobile, mais mon expérience en tant qu'ingé dans le domaine de l'IT m'a donné un certain feeling dans la recherche de panne (souvent bien complexes), à mettre en // avec celle acquise sur mes 7 moteurs M30 que j'ai eu (et sur lesquels, j'ai fait, entretient, recherche de pannes et réparations) et sur les autres moteurs plus complexes que j'ai eu. (Comme rénover un V12 Jaguar).
De plus, le mécano chez qui est actuellement déposée l'auto, est un pro, issue de la vieille école. Il y a souvent des youngtimers de "collection" chez lui.

Dans le cas présent, nous sommes arrivés dans une impasse. :shock:

Je ne vois plus que les tests du débitmètre et du 2eme Motronic afin de les mettre hors de cause... ou pas ! Je ne vois pas autrement, ce qui pourrait empêcher le moteur de démarrer.

Si ces tests ne donnent rien, je n'aurai pas d'autre solution que de laisser tomber et d'envoyer l'auto chez un "expert".
On verra la semaine prochaine que faire.

Et dans ce cas, il est certain, que la panne est due à un détail tout bête car dans le fond, la gestion du M88 est quand même assez simple.

J'ai également pensé à l'idée des gestions moteurs programmable, mais bon, je pense qu'il y aura bien une solution plus simple à mettre en œuvre avant .


Salut, personne ne met en doute tes compétences et celles de ton mécanos. Mais point d'impasse à mon avis. Si je résume tout l'historique de ce que j'ai retenu de ton poste :

La panne est survenue après remplacement du démarreur : on peut raisonnablement trouver un lien = mauvais branchement ou un truc oublié ;
Avec ton boitier : rien ; avec le mien elle part sur le départ à froid = ton boitier est surement HS et le mien a l'air de marcher parce qu'il commande l'allumage. Tu avis donc deux pannes, c'est rare mais ça arrive ;
S'il commande l'allumage, c'est qu'il a le minimum pour démarrer = Capteurs vitesse et position OK et +12v OK ;
Ensuite le moteur ne se lance pas c'est qu'il manque encore un truc :
- Pression d'essence = ça semble OK puisque tu a bien trois bars. Après, rien n'empêche que la pression s'effondre dés que les injecteurs s'ouvrent il faut aussi avoir le débit. L'inversion des durites d'essence peut provoquer ce défaut ;
- Ensuite le débitmètre, et la je suis en désaccord avec Enix. Les M3 E30 ne se lancent pas quand le débitmètre est en défaut. Et la tu as deux possibilités : électrique, les signaux ne parviennent pas au boitier pour X raisons. Ou mécanique, le volet ne bouge pas quand le moteur aspire. Et la c'est soit qu'il est coincé soit que tu a une grosse prise d'air entre le débitmètre et les soupapes.

Donc à ta place je vérifierai encore les points suivants :
- Est-ce que le débitmètre fonctionne bien : électriquement et mécaniquement ;
- Est-ce que tu n'a pas une prise d'air dans ton admission : et là je fais le parallèle avec le remplacement du démarreur ;

Allez, tu vas y arriver ! Encore quelques tests !

_________________
Ne pas confondre une boule de feu avec une foule de bœuf...


Haut
 Profil  
 
MessagePosté: 16 Nov 2018 10:34 
Hors ligne
Avatar de l’utilisateur

Inscription: 19 Nov 2006
Messages: 454
Localisation: 72
Salut Henri,

En fait, le panne empêchant le démarrage est arrivée avant le démarreur et a causée le remplacement de cette pièce.
Le fait d'insister sur le démarreur l'a fait fumer. Je l'ai fait remplacer pour cette raison.
Mais cela n'a rien changé car mon Motronic était bien HS avant.

Le volet du démettre n'est pas coincé.
A priori, il ne semble pas y avoir de prise d'air.
D'ailleurs, si c'était le cas, je présume que le moteur démarrerait et aurait tendance à s'emballer un peu au démarrage, non ?

_________________
///M635CSI ¤ ///M535I E28 ¤ ///M5 E39 ¤ 750IL E32 ¤ 750I Highline E38 ¤ 330CI Cabriolet Pack ///M E46 ¤ 330D Touring Pack Luxe E46 ¤ 525TDS Pack E39 ¤ Jaguar XJ12 6L XJ81 Sovereign ¤ Jaguar XJ6 2.7D Bi-Turbo X358 Sovereign


Haut
 Profil  
 
MessagePosté: 16 Nov 2018 17:04 
Hors ligne
ex "balaise"
Avatar de l’utilisateur

Inscription: 14 Fév 2009
Messages: 2113
Localisation: Rhin Gauche
Ma E24: 630CS
énix a écrit:
A priori, il ne semble pas y avoir de prise d'air.
D'ailleurs, si c'était le cas, je présume que le moteur démarrerait et aurait tendance à s'emballer un peu au démarrage, non ?


Ça dépend de la taille de la prise d'air, là je parle d'une suffisamment énorme pour que le débitmètre ne bouge pas au démarrage. En fait j'ai déjà eu la panne sur une 320IS (moteur S14), la durite entre l'admission et débitmètre était crevée et les symptômes étaient exactement les mêmes que toi. A savoir la voiture tousse et cale tout de suite.

_________________
Ne pas confondre une boule de feu avec une foule de bœuf...


Dernière édition par Henri le 18 Nov 2018 18:33, édité 1 fois.

Haut
 Profil  
 
MessagePosté: 16 Nov 2018 17:36 
Hors ligne
Avatar de l’utilisateur

Inscription: 25 Jan 2016
Messages: 497
sur cette vue
hormis la 15 et la 12 ... je vois pas par ou ça peut entrer ...
la 15 est plus que visible ... l'autre semble petite ...
Image

et sur celle-ci , on voit bien la 19 et la 14 ...

démonter le plenum d'admission pour verifier surtout que la 19 est en etat ... ou regarder avec un endoscope ...

Image


Haut
 Profil  
 
MessagePosté: 17 Nov 2018 12:08 
Hors ligne
ex "balaise"
Avatar de l’utilisateur

Inscription: 14 Fév 2009
Messages: 2113
Localisation: Rhin Gauche
Ma E24: 630CS
Tu as les 6 manchons N°5 sur la première image aussi.

_________________
Ne pas confondre une boule de feu avec une foule de bœuf...


Haut
 Profil  
 
MessagePosté: 17 Nov 2018 21:58 
Hors ligne
Avatar de l’utilisateur

Inscription: 25 Jan 2016
Messages: 497
Henri a écrit:
Tu as les 6 manchons N°5 sur la première image aussi.

pas suffisant pour créer un point de désamorçage du débitmètre ...

c'est souvent le cas sur S50b30/32 , au pire ça te met un defaut lambda , car le mélange mesuré en faux , mais ça n'induit pas de probleme majeur , même si le système de debimetre à fils chaud est bien différent

sur un systeme motronic , l'aspiration du moteur est tout de même conséquente, et c'est pas un souflet fendu qui va empêcher de démarrer , ne serait que pas le phénomène d'aspiration il aura tendance à se "fermer" en cas de grosse aspiration , genre démarrage avec pompage sur la pédale d'accel


Haut
 Profil  
 
MessagePosté: 18 Nov 2018 20:20 
Hors ligne
Avatar de l’utilisateur

Inscription: 19 Nov 2006
Messages: 454
Localisation: 72
Salut,

J'ai testé le 2eme Motronic sur la M3 e30 d'un ami > L'auto démarre. Mon 1er était bien HS, le 2eme fonctionnel.

J'ai testé également sur ma M535i le débitmètre de ma M635 en le montant en // (histoire de ne pas démonter), et sur la M3 :
> Au démarrage si l'on ne touche pas au débitmètre (et donc simuler la situation où il n'y a pas le volet qui soit actionné par l'aspiration du moteur), la M535 cale aussitôt (comme fait la M635 actuellement), par contre, la M3 fonctionne mais difficilement.
Si l'on simule une aspiration du moteur en faisant bouger le volet à la main, on arrive à maintenir les moteurs en fonctionnement.

Bref, reste à tester la même chose sur la M6.
Si c'est le cas, la piste de la prise d'air sauvage serait la bonne.

Autrement... :quoi:

_________________
///M635CSI ¤ ///M535I E28 ¤ ///M5 E39 ¤ 750IL E32 ¤ 750I Highline E38 ¤ 330CI Cabriolet Pack ///M E46 ¤ 330D Touring Pack Luxe E46 ¤ 525TDS Pack E39 ¤ Jaguar XJ12 6L XJ81 Sovereign ¤ Jaguar XJ6 2.7D Bi-Turbo X358 Sovereign


Haut
 Profil  
 
MessagePosté: 18 Nov 2018 21:10 
Hors ligne
ex "balaise"
Avatar de l’utilisateur

Inscription: 14 Fév 2009
Messages: 2113
Localisation: Rhin Gauche
Ma E24: 630CS
énix a écrit:
Salut,

J'ai testé le 2eme Motronic sur la M3 e30 d'un ami > L'auto démarre. Mon 1er était bien HS, le 2eme fonctionnel.

J'ai testé également sur ma M535i le débitmètre de ma M635 en le montant en // (histoire de ne pas démonter), et sur la M3 :
> Au démarrage si l'on ne touche pas au débitmètre (et donc simuler la situation où il n'y a pas le volet qui soit actionné par l'aspiration du moteur), la M535 cale aussitôt (comme fait la M635 actuellement), par contre, la M3 fonctionne mais difficilement.
Si l'on simule une aspiration du moteur en faisant bouger le volet à la main, on arrive à maintenir les moteurs en fonctionnement.

Bref, reste à tester la même chose sur la M6.
Si c'est le cas, la piste de la prise d'air sauvage serait la bonne.

Autrement... :quoi:


Excellent ! Tu progresses ! Bientôt le bout du tunnel.

_________________
Ne pas confondre une boule de feu avec une foule de bœuf...


Haut
 Profil  
 
MessagePosté: 20 Nov 2018 20:04 
Hors ligne
Avatar de l’utilisateur

Inscription: 19 Nov 2006
Messages: 454
Localisation: 72
Henri a écrit:


Excellent ! Tu progresses ! Bientôt le bout du tunnel.[/quote]

Malheureusement non.

Ce soir : Test sur la M6 avec le débitmètre démonté afin de pouvoir le manipuler (ouvrir le volet) quand le moteur démarre.

Le résultat est toujours le même : L'auto cale au bout de 2s.

Je suis désespéré... #morning

_________________
///M635CSI ¤ ///M535I E28 ¤ ///M5 E39 ¤ 750IL E32 ¤ 750I Highline E38 ¤ 330CI Cabriolet Pack ///M E46 ¤ 330D Touring Pack Luxe E46 ¤ 525TDS Pack E39 ¤ Jaguar XJ12 6L XJ81 Sovereign ¤ Jaguar XJ6 2.7D Bi-Turbo X358 Sovereign


Haut
 Profil  
 
MessagePosté: 20 Nov 2018 21:15 
Hors ligne
ex "balaise"
Avatar de l’utilisateur

Inscription: 14 Fév 2009
Messages: 2113
Localisation: Rhin Gauche
Ma E24: 630CS
Ta panne est pointue, et à distance sans manipuler ce n'est pas évident de t'aider. Je pencherais sur un problème de câblage sur le circuit du debimetre. Peut être un mauvais contact sur une fiche au niveau de la prise du boîtier motronic.

_________________
Ne pas confondre une boule de feu avec une foule de bœuf...


Haut
 Profil  
 
MessagePosté: 20 Nov 2018 22:18 
Hors ligne
Avatar de l’utilisateur

Inscription: 19 Nov 2006
Messages: 454
Localisation: 72
Henri a écrit:
Ta panne est pointue, et à distance sans manipuler ce n'est pas évident de t'aider. Je pencherais sur un problème de câblage sur le circuit du debimetre. Peut être un mauvais contact sur une fiche au niveau de la prise du boîtier motronic.


Ça ne peut n’être qu'une panne de ce genre.

Car le fonctionnement d'un moteur géré par un Motronic de 1ere génération est dans le fond, très simple...

Ca me fait penser à la panne qui m'avait bien pris la tete durant des mois, l'année dernière sur ma 750il e32 : Le V12 fonctionnait en mode dégradé (ne dépassait pas les 1500trs), mais sur ses 12 cylindres (alors que généralement, en cas de problème, le M70 a tendance à tourner sur un seul banc de 6 cylindres).
La cause étant... une piste coupée dans le PCB du tableau de bord, piste qui sert à allumer l'ampoule "EML".
Panne d'autant plus perverse que l'autre tableau de bord que j'ai en stock, avait également la même "maladie" et m'avait égaré dans ma recherche de panne...

_________________
///M635CSI ¤ ///M535I E28 ¤ ///M5 E39 ¤ 750IL E32 ¤ 750I Highline E38 ¤ 330CI Cabriolet Pack ///M E46 ¤ 330D Touring Pack Luxe E46 ¤ 525TDS Pack E39 ¤ Jaguar XJ12 6L XJ81 Sovereign ¤ Jaguar XJ6 2.7D Bi-Turbo X358 Sovereign


Haut
 Profil  
 
MessagePosté: 22 Nov 2018 22:57 
Hors ligne

Inscription: 21 Juil 2016
Messages: 122
Salut enix je comprends tout a fait ton désespoir et ton etat moral étant donné que j'ai vecu la même chose.j'ai rencontré un problème de panne introuvable jusqu'à changer tout en neuf sans que rien ne change au point d'en devenir dingo (va voir ma page tu verras). Les 6 sont des diablesse sauvage et sans pitié ! Et mieux vaut les confié a celui qui les connais ,les métrise et sais les dresser !
C'est ce que je me suis décidé a faire avec la mienne il ya moins d'une semaine en optant pour la desicion la plus radicale qui soit qui était de la confié a Marcel Picmard.
je n'est pas hésité a lui faire parcourir 350km enchaîné sur dépanneuse comme si j'emmèné un demon possèdé chez un exorciste ! ( ultime tentative avant le bûcher ).
Et je peux te dire que depuis je dors mieux ,et je suis extrêmement confiant quant aux compétences et professionnalisme de Monsieur Picmard en espérant qu'il transmet son savoir car au jour d'aujourd'hui même bmw n'est pas en mesure de les réparé. Donc un conseil si Monsieur Picmard veut bien te la prendre fonce .


Haut
 Profil  
 
MessagePosté: 23 Nov 2018 13:05 
Hors ligne
ex "balaise"
Avatar de l’utilisateur

Inscription: 14 Fév 2009
Messages: 2113
Localisation: Rhin Gauche
Ma E24: 630CS
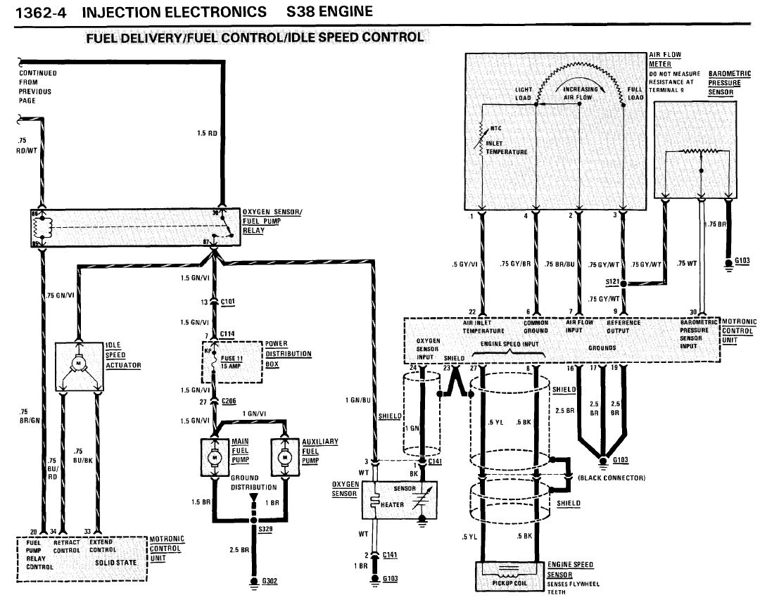
Salut, je pense à des vérifications qu'on a pas encore faite :

Le relais principal (à côté du boitier Motronic) a deux sorties, une rouge/bleu qui va au boitier et une rouge/blanc qui va sur le relais de pompe à essence et sur les injecteurs. Est-ce qu'une des deux ne serait pas coupée ?
Les circuits de commande des injecteurs sont-ils bien connectés ? Contact mis, relais principal enclenché, si tu mets les fils marron/blanc et marron/jaune qui vont sur les bornes 14 et 15 du Motronic à la masse, tes injecteurs doivent cracher l'essence !

Fichier(s) joint(s):
injecteurs e24.JPG
injecteurs e24.JPG [ 136.82 Kio | Vu 9146 fois ]


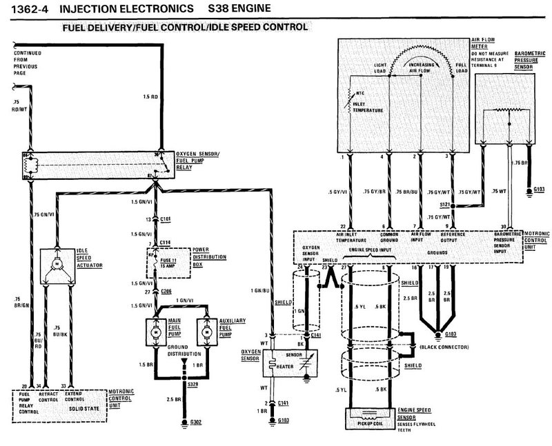
Voilà le schéma pour vérifier ton débitmètre et l'alimentation de ta pompe à essence :

Fichier(s) joint(s):
main relay et debitmètre e24.JPG
main relay et debitmètre e24.JPG [ 166.5 Kio | Vu 9146 fois ]

_________________
Ne pas confondre une boule de feu avec une foule de bœuf...


Haut
 Profil  
 
MessagePosté: 24 Nov 2018 01:46 
Hors ligne
Avatar de l’utilisateur

Inscription: 29 Avr 2009
Messages: 2099
Localisation: Suisse
Ma E24: 635CSi Phase 2
Ca peut être aussi bête qu'un relais qui commute mais ne fait pas contact... ce que j'ai eu sur ma 6 grise.

Courage. A force de persévérance tu finiras par trouver, et je suis sûr que la solution sera toute simple une fois découverte.

_________________
CHAINE YOUTUBE : MelonX199
635 coursifiée, restoration achevée en 15 ans / 635 swap S38b36


Haut
 Profil  
 
MessagePosté: 24 Nov 2018 08:22 
Hors ligne
Avatar de l’utilisateur

Inscription: 25 Jan 2016
Messages: 497
bien Henri :10:
c'est effectivement une bonne piste !


Haut
 Profil  
 
MessagePosté: 24 Nov 2018 09:22 
Hors ligne
Avatar de l’utilisateur

Inscription: 29 Juin 2008
Messages: 6877
Localisation: Vienne (38)
Ma E24: 635CSi Phase 2
C'est bien souvent çà, un défaut tout bête, mais dur à déceler car apparemment sans rapport avec la panne


Haut
 Profil  
 
MessagePosté: 24 Nov 2018 12:53 
Hors ligne
Avatar de l’utilisateur

Inscription: 25 Jan 2016
Messages: 497
après avoir pris conseil auprès d'un spécialiste en électronique , qui connait les M3 e30 par cœur ( et avec cœur ) à savoir PPE en Belgique ...

selon lui , un M88 ne peut pas fonctionner avec un motronic de M3 E30

la puce ( eprom ) est peut etre la même , mais ça marche pas ...

aprés le mec ( Steph ) il est juste ingénieur , spécialisé dans l’électronique moteur ,il pratique depuis plus de 20 ans , mais il est possible qu'il se trompe ...


Haut
 Profil  
 
MessagePosté: 24 Nov 2018 15:21 
Hors ligne
ex "balaise"
Avatar de l’utilisateur

Inscription: 14 Fév 2009
Messages: 2113
Localisation: Rhin Gauche
Ma E24: 630CS
ACS3 a écrit:
après avoir pris conseil auprès d'un spécialiste en électronique , qui connait les M3 e30 par cœur ( et avec cœur ) à savoir PPE en Belgique ...

selon lui , un M88 ne peut pas fonctionner avec un motronic de M3 E30

la puce ( eprom ) est peut etre la même , mais ça marche pas ...

aprés le mec ( Steph ) il est juste ingénieur , spécialisé dans l’électronique moteur ,il pratique depuis plus de 20 ans , mais il est possible qu'il se trompe ...


Ce qui on a dit avant c'est que ce sont les mêmes boîtiers, seule la puce change. Pour preuve, ma M635 fonctionne avec un boîtier de bx16s.

_________________
Ne pas confondre une boule de feu avec une foule de bœuf...


Haut
 Profil  
 
MessagePosté: 25 Nov 2018 08:38 
Hors ligne
Avatar de l’utilisateur

Inscription: 25 Jan 2016
Messages: 497
Henri a écrit:
ACS3 a écrit:
après avoir pris conseil auprès d'un spécialiste en électronique , qui connait les M3 e30 par cœur ( et avec cœur ) à savoir PPE en Belgique ...

selon lui , un M88 ne peut pas fonctionner avec un motronic de M3 E30

la puce ( eprom ) est peut etre la même , mais ça marche pas ...

aprés le mec ( Steph ) il est juste ingénieur , spécialisé dans l’électronique moteur ,il pratique depuis plus de 20 ans , mais il est possible qu'il se trompe ...


Ce qui on a dit avant c'est que ce sont les mêmes boîtiers, seule la puce change. Pour preuve, ma M635 fonctionne avec un boîtier de bx16s.


c'est donc l'inverse de ce que j'ai ecrit ok , boitier identique mais puce differente :-o admettons .

Enix , as tu bien mis la puce de la M635 dans le boitier de M3 ?
car si tu tente de démarrer avec la puce de 4 pattes , ça peut pas marcher , là , c'est une evidence ... et ça explique que la M3 E30 elle , démarre....


Haut
 Profil  
 
MessagePosté: 25 Nov 2018 11:28 
Hors ligne
Avatar de l’utilisateur

Inscription: 28 Oct 2004
Messages: 884
Localisation: EPINAL
Ma E24: 635CSi Phase 2
picmard a écrit:
pas besoin de demonter les injecteurs tu en debranche un tu met une lampe temoin sur
le connecteur tu tire sur le demarreur ta lampe doit clignoter


Bonjour Enix,
Comment vas le moral?
De même que Mauriaty :mrgreen: et Henri et les autres, je t'apporte mon soutien. On peut comprendre ton désespoir mais rappelles toi ce moment de soulagement quand tu découvres la panne. :pouce:
Je cite la réponse de Marcel, car je n'ai pas vu ta réponse.
Est ce qu'une lampe témoin clignote sur un injecteur quand tu actionne le démarreur?

Ca éliminera pas de piste.
Maintenant, durant mes études, mes vieux proches disaient :
"A un moment les gars, quand vous ne trouvez pas, c'est que votre méthode de diagnostic n'est pas bonne.
Prenez une feuille écrivez le problème (comme un schéma). Partez de la base!" :-o
(Ce n'est pas pour rien que dans les enquêtes criminelle :feu: , il y a des tableaux et schéma de liaison sur un mur.... :-o )

Dans ton cas à toi:

-Le moteur ne démarre pas

*le démarreur tourne t il ? OUI /NON--------------------dans ton cas oui
*est ce qu'il y de l'allumage ? OUI / NON ---------------dans ton cas je dirai oui puisqu'il démarre via l'injecteur à froid
*est ce qu'il y de l'essence? OUI /NON ------------------dans ton cas oui, il y a une pression de 3bars mesurée.
*est ce que les injecteurs crachent ? OUI/NON----------DONNEE INCONNUE
*est ce que les injecteurs sont alimentés? OUI/NON----DONNEE INCONNUE (test lampe témoin à effectuer)
*est ce que l'air arrive bien dans le cylindre ?
*......
*quelles sont les valeurs recues au débitmètre? CONFORME/ PAS CONFORME?
*quelle est la résistance au faisceau débitmètre?....

Comme dit précédemment, les conseilleurs ne sont pas les payeurs.
Je pense que le fait de se fier à des calculateurs autres qu'un véritable M6 t'induit en erreur.
Comme dit Henri, faire du diag à distance n'est pas chose simple.

Bonne continuation à toi.
Courage.


Dernière édition par Max-Angel88 le 25 Nov 2018 21:15, édité 1 fois.

Haut
 Profil  
 
Afficher les messages postés depuis:  Trier par  
Poster un nouveau sujet Répondre au sujet  [ 209 messages ]  Aller à la page Précédente  1, 2, 3, 4, 5, 6, 7  Suivante

Heures au format UTC + 1 heure [ Heure d’été ]


Qui est en ligne

Utilisateurs parcourant ce forum: Aucun utilisateur enregistré et 5 invités


Vous ne pouvez pas poster de nouveaux sujets
Vous ne pouvez pas répondre aux sujets
Vous ne pouvez pas éditer vos messages
Vous ne pouvez pas supprimer vos messages
Vous ne pouvez pas joindre des fichiers

Rechercher:
Aller à:  
Développé par phpBB® Forum Software © phpBB Group
Traduction par phpBB-fr.com