Forum BMW Série 6 E24

630, 633, 628, 635, M635, Alpina B7 et B9, Hartge...
Nous sommes le 29 Avr 2026 07:03

Heures au format UTC + 1 heure [ Heure d’été ]




Poster un nouveau sujet Répondre au sujet  [ 34 messages ]  Aller à la page Précédente  1, 2
Auteur Message
MessagePosté: 20 Juil 2024 00:29 
Hors ligne
Membre du club E24 France
Avatar de l’utilisateur

Inscription: 19 Oct 2007
Messages: 4433
Localisation: Pyrénées 64
Ma E24: 635CSi Phase 2
sharknose a écrit:
Hello c'est sympa tout ça !

Au pire il doit me rester des photos un peu détaillées de l'install d'un régulateur d'une 528i E28 de 1984.
Demande au besoin

Salut Oliv',
Après plus d'un an à l'arrêt, je me remets sur ce chantier qui n'a pas abouti ...
Oliv' : aurais-tu les photos dont tu parles car je n'arrive pas à brancher les 2 petits connecteurs bleus avec détrompeur qui devaient aller sur le C302 (contact frein sur la photo du 15 mai 2023)
Merci par avance :pouce:

_________________
Herv'
Image


Haut
 Profil  
 
MessagePosté: 21 Juil 2024 09:54 
Hors ligne
Sharkland
Avatar de l’utilisateur

Inscription: 04 Aoû 2003
Messages: 10883
Localisation: 78 - Houdan
Ma E24: 635CSi Phase 2
Fichier(s) joint(s):
2024-07-21_095034.jpg
2024-07-21_095034.jpg [ 362.84 Kio | Vu 2457 fois ]


Hello, voilà ce que j'ai en stock :
On voit le connecteur blanc/violet sur une borne du tableau sous le volant. 1ère photo i ly est, 2ème il est retiré. Mais ça c'est une alim je pense.

Pour le deuxième connecteur il me semble qu'il n'arrive pas directement au bornier, puisqu'on voit bien sa couleur sur la deuxième photo vert/marron, et il est raccordé à un mini faisceau qui va au bornier avec le marron qui est en pointillés...

Prélevé sur une 528i de juillet 1983 (8463810) Si ça peut aider...

_________________
Sharkland Pièces : Des pièces pour les anciennes BMW !
Image Image


Haut
 Profil  
 
MessagePosté: 21 Juil 2024 12:56 
Hors ligne
Membre du club E24 France
Avatar de l’utilisateur

Inscription: 19 Oct 2007
Messages: 4433
Localisation: Pyrénées 64
Ma E24: 635CSi Phase 2
Salut,

Merci Oliv'.

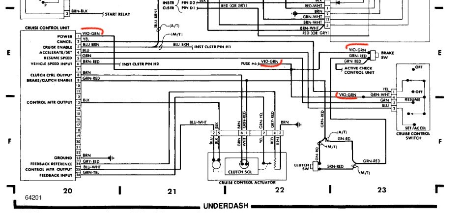
J'ai l'équivalent du fil vert/marron de ta photo 2 : il correspond au connecteur bleu avec les 2 détrompeurs qui se monte sur la sortie n°17 du C302 (E28) noté "Cruise Control".

Toutefois, je ne vois pas de vert/marron sur le schéma électrique du cruise control ... :?

Je n'ai pas l'équivalent du fil blanc/violet que tu penses être une alimentation. Mais mon 2ème connecteur bleu est sur un fil vert/violet qui correspond à une alim sur le schéma électrique (trait rouge). Je n'ai pas de sortie n°13 ou n°25 sur mon C302.
J'ai tenté un branchement sur n°18 (noté Power Windows sur le C302 E28) ...

Fichier(s) joint(s):
schema elec CruiseCtrl.jpeg
schema elec CruiseCtrl.jpeg [ 132.3 Kio | Vu 2454 fois ]


... Et désormais, 1/ le régulateur ne fonctionne toujours pas, 2/ j'ai perdu les vitres électriques, le toit ouvrant et la radio :twisted:

J'ai regardé les fusibles : tout OK
J'ai regardé le relai de vitres électriques : je n'ai pas de relai K9 dans ma boîte à fusibles. Je ne sais pas où se trouve ce fichu relai, ni même s'il y en a un.

Bref, je sèche totalement pour retrouver au moins l'alim des vitres électriques :cry: (qui, comme de bien entendu, sont bloquées en bas)

Ça vient de se transformer en grosse galère :roll:

_________________
Herv'
Image


Haut
 Profil  
 
MessagePosté: 03 Nov 2024 19:56 
Hors ligne
Membre du club E24 France
Avatar de l’utilisateur

Inscription: 19 Oct 2007
Messages: 4433
Localisation: Pyrénées 64
Ma E24: 635CSi Phase 2
Salut les aminches,

Après trois mois d'investigation, la fin des ennuis s'est enfin annoncée :pouce:

A moins de 3 km du siège social de la CEFOB (Compagnie des Energies FOssiles du Béarn), un jeune garagiste s'est installé il y a quelques années. Son établissement est tout à fait modeste, et j'y voyais parfois quelques BMW y stationner quand d'aventure il m'arrivait de longer son parking toujours bondé.
Ayant changé de monture au profit de la Z3, 5665 n'étant plus étanche avec ses vitres bloquées ouvertes, je me trouvais face au sapin de noël des voyants de frein, d'ABS et de DSC, allumés bien que l'ensemble des fonctions opèrent, comme de bien entendu, à la veille du passage au contrôle technique parait-il obligatoire.

Je décidais de tenter ma chance en présentant la Z à ce fringant jeune homme, qui se révéla être un ... passionné de BMW.
Après avoir conversé longuement sur les bienfaits du 6 cylindres, les options rares montées à 2 unités au monde sur la Z3 et diagnostiqué les potentiels coupables électriques, nous avons décidé de concert d'intervenir sur les loupiotes plutôt que sur les organes mécaniques dont les prix unitaires m'auraient amenés à devoir considérer de me séparer d'un rein voire d'un bras même si la nature m'en dota en double exemplaires.

La Z ne s'illuminant désormais qu'à bon escient tout en freinant correctement, j'échangeais le coupé bleu Topaze contre le coupé vert Agate après avoir précisé à l'artiste le résultat malheureux de mes bricolages. Il pris en main le chantier avec enthousiasme et me promis de m'appeler quand les ouvrants électriques seraient de nouveaux fonctionnels ... :mrgreen:

Je vous passe les nombreux appels, surpris, du réparateur face à l'installation "originale" fomentée par le précédent propriétaire du côté de l'auto-radio, de l'alarme home made ou du faisceau sous le volant (Grégo06 si tu es là : je te pardonne car je ne suis définitivement pas meilleur) et à ceux, dubitatifs, suite à l'étude comparative des schémas électriques et de la réalité de l'équipement de la voiture.

Bref, après avoir testé ou décodé, un à un, chaque fil des faisceaux concernés, surtout ceux dont la couleur n'avait pas de correspondance sur les schémas - le gars m'a laissé les schémas annotés sur chaque position :quoi: - le miracle s'est produit : il a réussi à tout faire fonctionner :!:

A moi, les grands espaces abordés à vitesse régulée 8)

PS : on a quand même bu le champagne sur le capot de son E36 montée pour le drift pour fêter ça

_________________
Herv'
Image


Haut
 Profil  
 
Afficher les messages postés depuis:  Trier par  
Poster un nouveau sujet Répondre au sujet  [ 34 messages ]  Aller à la page Précédente  1, 2

Heures au format UTC + 1 heure [ Heure d’été ]


Qui est en ligne

Utilisateurs parcourant ce forum: Aucun utilisateur enregistré et 11 invités


Vous ne pouvez pas poster de nouveaux sujets
Vous ne pouvez pas répondre aux sujets
Vous ne pouvez pas éditer vos messages
Vous ne pouvez pas supprimer vos messages
Vous ne pouvez pas joindre des fichiers

Rechercher:
Aller à:  
Développé par phpBB® Forum Software © phpBB Group
Traduction par phpBB-fr.com